BGP RPKI-RTR Prefix Validation Overview

BGP is the core of the Internet, serving as the backbone protocol that enables exchange of traffic between networks. It plays a crucial role in connecting autonomous systems and ensuring reliable data transmission across the Internet. However, BGP has some inherent security limitations due to its design. It cannot verify whether incoming BGP advertisements come from an authorized autonomous system (AS). This limitation leaves BGP open to various attacks such as route hijacking.

Challenges Due to False Prefix Announcements

Route Hijacking

An attacker can falsely advertise ownership of an IP prefix to redirect or intercept traffic. Also, an autonomous system can incorrectly advertise routes it learned from one provider to other providers. This can be an accidental route leak that directs routes to unintended destinations.

route hijacking
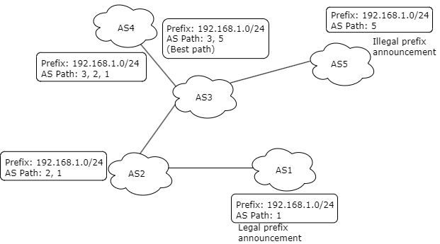
Figure 1. Route Hijacking

The preceding image is an example of a prefix hijacking scenario. ‘AS1’ announces 192.168.1.0/24, while an attacker announces the same prefix from ‘AS5’. ‘AS1’ is the only authorized to originate and announce this prefix on the Internet. ‘AS5’, without authorization, sends a BGP announcement for the same prefix, 192.168.1.0/24. As a result, other ASes on the Internet receive two conflicting announcements for this prefix, one from 'AS1' and another from 'AS5'. AS4 prefers AS5’s announcement due to the shortest AS path. So, AS5’s unauthorized announcement is selected as the best path; traffic intended for 192.168.1.0/24 will be rerouted to 'AS5' instead of 'AS1'.

Route Hijacking occurs in a number of ways:

Prefix Hijacking: An AS can advertise IP prefixes that it does not legitimately own. Attacker can intercept traffic for those prefixes.

AS Path Hijacking: In this scenario, an AS modifies the AS path of a route advertisement to attract traffic that would normally pass through another AS. This can lead to malicious traffic interception or disruption.

Misconfiguration: A simple configuration error can cause large-scale traffic redirection that affects the internet connectivity.

RBFS BGP implements RPKI-RTR based prefix validation mechanism that verifies the authenticity of route announcements before they are accepted and propagated.

Understanding BGP RPKI-RTR Validation Implementation

Resource Public Key Infrastructure (RPKI) is a security framework to protect BGP routes from specific types of attacks like route hijacking and misconfigurations. It provides a way to verify the origin AS of BGP routes, ensuring that only authorized ASs are allowed to advertise specific IP prefixes. It achieves this by cryptographically associating IP address allocations (both IPv4 and IPv6 prefixes) with their rightful owner ISPs or enterprises.

rpki rtr rbfs
Figure 2. Implementation of BGP RPKI-RTR Validation

Key Components of the Validation Mechanism

Global RPKI Repository

Global RPKI servers are maintained by Regional Internet Registries and other trusted entities. These servers contain cryptographic certificates and Route Origin Authorizations (ROAs) for IP prefixes and ASNs. This is the authoritative source where the reliable information about IP address ownership.

Local Cache Server

ISPs deploy local cache servers, which are configured to regularly synchronize with global RPKI repositories, mirroring the latest ROAs and certified data. The local cache servers serve as intermediaries between the global repository and RBFS devices.

RBFS Device

Once configured, RBFS device establishes secure communication channel with the local cache server for fetching the data using the RTR protocol. Once fetched, the RPKI data is stored locally within the RBFS system. Data are stored in a data table with entries that correspond to valid route origin authorizations. It allows quick lookups for route validation when the device receives a new prefix announcement from a BGP peer.

How RPKI Validation Works

  • RPKI Data Repos: Network operators create ROAs which cryptographically bind an IP prefix with an authorized ASN. ROAs are stored in global RPKI repositories which are trusted sources are accessible globally. Local caches servers access the data and stores the verified data.

  • RPKI Data: RBFS retrieves of data from cache servers. After establishing a validation session with a cache server, RBFS periodically sends reset queries at refresh intervals. These queries request the complete set of records from the cache. When RBFS receives an end-of-data (EOD) PDU, it performs garbage collection to remove outdated records. RBFS maintains the verified data from the local cache servers and stores the data within the system.

  • Route Announcement: When a new prefix is advertised from a peer, RBFS receives the advertisement.

  • Validation: RBFS looks up and verifies the ROA to see if the origin AS in the BGP route matches the authorized AS in the ROA using data stored in its RPKI data table. The result of this verification can be 'Valid', 'Invalid', or 'Unknown'.

  • Decision: Based on the configured validation filter ('strict', 'loose', ,'mark-only' or 'disable'), the RBFS decides whether to accept or reject the route.

Once the route is validated, RBFS follows decision process as follows:

  • Valid Routes: Valid routes are installed into the routing table and used for traffic forwarding.

  • Invalid Routes: Invalid routes are discarded if you have configured the filter option as 'loose' or 'strict'. If the filter option is configured with 'mark-only', the routes are accepted and will have to processed in routing policy.

  • Unknown: Routes that are not found in the RPKI data will be accepted if you have configured the filter option as loose. Otherwise, this will be discarded.

  • Init: Routes learned from BGP sessions that have no validation configured or where the RTR session is down, are marked as init.

This entire process ensures that only verified and authorized routes are propagated within the routing tables.

IP prefixes may change any time. Once configured, an RBFS device continuously validates prefixes in real-time when new BGP route announcements arrive. If the RPKI data changes (for example, a new ROA is added or updated), the RBFS device needs to revalidate routes which were accepted or rejected previously. This ensures that only routes verified through RPKI are accepted and malicious route announcements are rejected.

Shared Validation Databases

RBFS allows BGP prefixes in one instance to use the validation database from another VRF instance. It allows for sharing the validation database between routing instances within the system. When a prefix is received in a BGP update, the receiving BGP instance checks its validity by querying the shared database.

rpki instances
Figure 3. Shared Validation Databases

Timers

With timers, RBFS ensures that the router maintains an up-to-date RPKI validation database. Timers are used to periodically refresh, retry, and expire validation data based on these intervals. RBFS uses timers to maintain synchronization between local cache and RBFS device.

Refresh Interval: Specifies how frequently the router should query the Local Cache to refresh its RPKI validation database. Router polls the cache with Reset Query PDU at Refresh intervals.

Retry Interval: Specifies how long the router should wait before retrying after a failed Reset Query PDU. Router sends Reset Query PDU upon the failed reset query at retry interval.

Expire Interval: Defines how long the router can continue using the current version of the validation database if communication with the Local Cache fails. Router uses the current version of validation database until expire interval.

RBFS clears the validation session and the database after three consecutive unsuccessful reset query attempts at the refresh interval.

Supported Platforms

Not all features are necessarily supported on each hardware platform. Refer to the Platform Guide for the features and the sub-features that are or are not supported by each platform.